Схема резервноего питания от +3в
Схема резервноего питания от +3в.

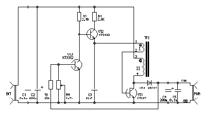
Импульсный трансформатор исполнен на ферритовом кольце диаметром 20мм или более. Обмотка содержит 20 +15 витков провода 0,4...0,6.
Размер кольца определяет максимальный выходной ток. Приведенные выше данные рассчитаны на 150мА. Можно конечно и повысить выходной ток, но стоит ли питать аппараты с большим потреблением от батареек ?
Схема представляет из себя обычный блокинг генератор. Период определяет конденсатор С3 и управляемый источник тока на транзисторе VT2. Источник тока управляется от усилителя на транзисторе VT.
Значение выходного напряжения подстраивается резистором R4. Оптимальное значение 4,5-4,8В. В случае, если напряжение на выходе превысит это значение, то источник тока отключится и генератор перестанет работать.
Правильность работы можно определить по тому, что ни один элемент в схеме не должен нагреваться.
и при определенных режимах слышно небольшое посвистывание преобразователя.
Используемые батарейки (три пальчиковых) должны обеспечивать требуемый ток. Соответственно лучше ставить не "чистые от ртути" и другие гринписовские или долгоиграющее, а самые простецкие.
її